在电子产品中,电源模块就像 “能量管家”,负责把不稳定的电能转换成设备需要的稳定电力,而 PCB 设计则是给这个 “管家” 搭建高效工作的 “场地”。设计不合理,不仅会导致设备供电不稳、频繁死机,还可能产生干扰,影响整体性能。今天就结合实操细节,聊聊开关电源和线性稳压电源(LDO)的 PCB 设计,从基础原理到关键要点,让新手也能轻松理解。
一、先搞懂两种核心电源:开关电源与 LDO
要做好 PCB 设计,得先明白两种电源的 “工作逻辑”,它们的特性不同,设计重点也不一样。
1. 开关电源:高效的 “电能转换器”
开关电源是很多设备的 “主力电源”,比如路由器、小家电的供电模块,它能实现直流电压之间的转换(DC-DC),还具备启动、过流 / 过压保护、噪声滤波等功能,核心是通过 “快速开关” 来稳定电压。
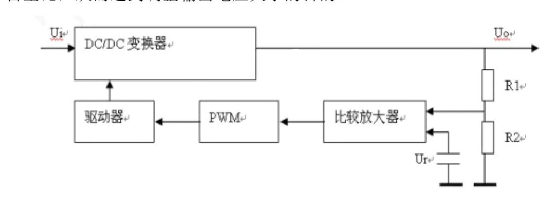
它的工作流程很像 “智能水龙头调节”:输出端有两个电阻(R1、R2)组成的 “监测器”,实时检测输出电压。如果电压偏高,就把 “电压异常信号” 传给 “比较放大器”,再通过 “脉宽调制电路(PWM)” 和 “驱动电路”,让功率器件的导通时间变短(相当于关小水龙头);如果电压偏低,就延长导通时间(开大水龙头)。通过这种动态调整,就能让输出电压始终稳定在目标值。

放在 “它的工作流程很像‘智能水龙头调节’:” 之后,用于直观展示开关电源的基本构成,帮助读者理解 “监测器”“PWM 电路” 等部件的位置和连接关系。
2. 线性稳压电源(LDO):安静的 “电压减压阀”
LDO 全称 “低压差线性稳压器”,功能更专一 —— 只能把高电压降到低电压(比如 5V 转 3.3V),不能升压。它的优势是 “安静稳定”:输出电压几乎没有波动(纹波小),电路结构简单、成本低,适合给对供电稳定性要求高的小电流设备供电,比如传感器、单片机。
它的工作逻辑很直接:通过内部的晶体管或 FET,像 “削苹果” 一样,从输入电压中减去多余的部分,直接输出稳定的低电压,无需复杂的 “开关” 动作,因此工作时干扰更少。
二、开关电源 PCB 设计:这些要点不能错
开关电源的 PCB 设计,核心是 “减少干扰、降低损耗”,尤其是要严格遵循芯片手册(datasheet)的建议,下面结合具体规则详细说明。
1. 先查手册,按推荐布局布线
设计前第一步,一定要下载开关电源主芯片的 datasheet,手册里会明确标注推荐的布局和布线方式,这是避免设计失误的关键。比如常用的 TPS54550 芯片,其布线规则具有代表性,类似的 TPS54610 芯片也可参考这套规则。

放在 “比如常用的 TPS54550 芯片” 之后,展示 TPS54550 芯片的 PCB 布局示例,让读者清楚输入电容、电感、接地等部件的摆放和连接要求。
2. 主通路清晰,核心元件为中心
输入和输出的 “主电流通道” 要规划清楚,预留出铺铜和打过孔的空间,不能让线路绕远路。布局时要以开关电源的核心元器件(比如主芯片、电感)为中心,其他元件围绕它摆放;同时注意,电源滤波器的输入端和输出端要尽量远离,防止输入端的噪声 “窜” 到输出端,影响电压稳定性。

放在 “防止输入端的噪声‘窜’到输出端” 之后,结合图中 “输入 28V”“DGND” 的标注,直观展示主通路的布局和滤波器的位置关系。
3. 布局紧凑,减少引线和过孔
开关电源的元件要 “紧凑排列”,推荐采用 “一字型布局”,让元件整齐、均匀地分布在 PCB 上。这样做的目的是缩短元件之间的引线长度,减少过孔的使用 —— 引线越长、过孔越多,电流损耗和干扰风险就越大。尤其是关键的滤波电容,必须按 datasheet 的要求放置,不能随意改动位置。

放在 “尤其是关键的滤波电容” 之后,通过图中 “输出 1:4V”“输入 5V” 的标注,展示紧凑的一字型布局,以及滤波电容的合理摆放方式。
4. 大电流引线要 “加粗铺铜”
开关电源中的大电流线路,比如公共地线、电源输入 / 输出线,最好用 “铺铜” 的方式处理;如果无法铺铜,也要尽量把线宽加大,这样能降低线路电阻,减少电压损耗,还能避免因寄生耦合产生的 “自激” 问题(自激会导致电压波动)。至于模块内部的普通信号互连线,线宽一般要加粗到 10mil 以上(但不能比芯片引脚宽,避免焊接问题)。

放在 “至于模块内部的普通信号互连线” 之后,展示大电流引线的铺铜 / 加粗处理方式,让读者清楚线宽和铺铜的实际效果。
5. 特殊引脚的 “精细化处理”
开关电源有几个关键引脚,处理不当很容易引入干扰,必须重点关注:
SENSE 引脚(采样引脚):负责检测输出电压,布线时要远离干扰源和大电流平面,不能直接连到开关电源芯片管脚上,一般用 0.5mm 宽的线,连接到输出滤波电容的后面,确保采样信号准确。
GATE 引脚(驱动引脚):控制功率器件的开关,要远离干扰源,引线既要短又要粗,减少信号延迟和干扰。
INTVCC 引脚(内部供电引脚):它的滤波电容很关键,能为 GATE 引脚提供快速波动的电流,必须紧贴芯片放置,否则会影响电路正常工作。

“SENSE 引脚(采样引脚)” 的说明之后,展示 SENSE 线的布线路径和连接位置;

在 “INTVCC 引脚(内部供电引脚)” 的说明之后,通过图中电容(如 C4225)的摆放,体现 “紧贴芯片” 的要求。
6. 散热与抗干扰:避开信号线,垂直放电感
开关电源芯片和电感下面,不能布任何信号线,否则会被电源工作时产生的干扰影响;芯片的散热焊盘要打散热地过孔,并且开窗(露出铜皮),保证热量能顺利传导到地平面,避免芯片过热损坏。
如果是多路输出的开关电源,相邻的电感要 “垂直放置”,不能平行放 —— 平行放置的电感会相互干扰,导致输出电压不稳定。

在 “避免芯片过热损坏” 之后,展示芯片和电感下方的布线禁忌,以及散热焊盘的处理方式;

在 “不能平行放” 之后,通过 “平行放置” 与 “垂直放置” 的对比,让读者清楚正确的电感摆放方式。
7. 铺铜别贪多,预留隔热路径
铺铜是为了增大电流承载能力,但不能一味追求 “全连接”—— 如果没有预留隔热路径,焊接时会出现立片、堆锡、虚焊等问题,反而影响电路可靠性。铺铜时要根据电流需求合理规划,确保焊接时热量能均匀传导。

在 “反而影响电路可靠性” 之后,展示铺铜时因未预留隔热路径导致的焊接问题,提醒读者避开此类错误。
三、LDO 的 PCB 设计:简单但细节不能少
LDO 电路简单,但要保证稳定输出,PCB 设计仍有两个关键要点(以 5V 转 3.3V 为例)。
1. 滤波电容:按 “先大后小” 原则摆放
LDO 的输入和输出端都需要滤波电容,摆放时要遵循 “先大后小” 的顺序 —— 先放容量大的电容,再放小容量电容,并且要紧贴 LDO 芯片的输入、输出管脚。这样能快速滤除不同频率的噪声,让输入和输出电压更稳定。

放在 “让输入和输出电压更稳定” 之后,结合图中 “输出 3.3V”“GND” 的标注,展示滤波电容的摆放顺序和位置。
2. 地线处理:宽铜皮 + 多过孔,输入输出地连通
LDO 的 GND 管脚(地线引脚)要保证铜皮足够宽,过孔数量也要充足(和输入、输出端的过孔数量差不多),这样能降低接地电阻,减少接地噪声。同时,输入端的地和输出端的地要尽量连接在一起,形成统一的接地平面,避免因接地不一致导致电压波动。

放在 “避免因接地不一致导致电压波动” 之后,展示 GND 管脚的铜皮宽度、过孔分布,以及输入输出地的连接方式。
总结
电源模块的 PCB 设计,核心是 “跟着原理走,盯着细节做”:开关电源要重点关注干扰控制、电流损耗和散热;LDO 要注重滤波和接地。只要严格遵循芯片手册,做好布局、布线、铺铜这些细节,就能让电源模块稳定工作,为整个设备提供可靠的 “能量支持”。
我要赚赏金
